上海吉邁閥門制造有限公司主要生產≦法蘭角式截止閥≧也是國內截止閥生產商之一。公司創建以來,始終致力于閥門的科技管理和不斷創新,使企業走上了良性循環的規模化經營之路,擁有了一支專業的閥門設計和技術研發隊伍,形成了一套完整的生產管理、質量管理、營銷管理和服務管理體系。
產品概述:
法蘭角式截止閥閥體材質齊全(WCB、LCB、304、316等)用于公稱壓力PN1.6~32.0MPa,工作溫度-29~540℃的石油、化工、制藥、化肥、電力行業等各種工況的管路上,切斷或接通管路介質。
工作原理:
J44H法蘭角式截止閥的啟閉件是塞形的閥瓣,密封面呈平面或錐面,閥瓣沿流體的中心線作直線運動。閥桿的運動形式,有升降桿式(閥桿升降,手輪不升降),也有升降旋轉桿式(手輪與閥桿一起旋轉升降,螺母設在閥體上)。截止閥只適用于全開和全關,不允許作調節和節流。
產品特點:
1、可安裝在水平或垂直的管道上。
2、閥桿調質及表面氮化處理,有良好的抗腐和抗摩擦性能;密封好性能更可靠。
3、閥體材質可以選用高溫不銹鋼或低溫碳鋼材質(LCB)
4、閥瓣與閥桿設計為一體結構,用以防止由于管路壓力波動造成內件沖出閥體的可能性,結構緊湊,使用安全。
使用范圍:
☆通經范圍:DN15~DN300
☆壓力范圍:1.6MPa~32.0MPa
☆溫度范圍:-29℃~540℃
☆介質范圍:水、油品、蒸汽等。
性能參數:
設計與制造符合中國國家標準
1、基本結構形式:角式
2、公稱壓力:PN1.6-4.0(MPa)
3、公稱通徑:DN15-300(mm)
1.6MPa主要連接尺寸:
|
DN
|
in
|
L
|
D
|
D1
|
D2
|
f
|
b
|
z-φd
|
Do
|
H1
|
H2
|
W
|
|
15
|
1/2
|
65/90
|
95
|
65
|
45
|
2
|
14
|
4-φ14
|
100
|
240
|
265
|
7
|
|
20
|
3/4
|
75/95
|
105
|
75
|
55
|
2
|
16
|
4-φ14
|
100
|
245
|
270
|
7.5
|
|
25
|
1
|
80/100
|
115
|
85
|
65
|
2
|
16
|
4-φ14
|
120
|
250
|
275
|
8.5
|
|
32
|
21/4
|
95/105
|
135
|
100
|
78
|
2
|
18
|
4-φ18
|
140
|
260
|
290
|
12
|
|
40
|
21/2
|
100/115
|
145
|
110
|
85
|
2
|
18
|
4-φ18
|
140
|
290
|
325
|
14
|
|
50
|
2
|
115/125
|
160
|
125
|
100
|
2
|
20
|
4-φ18
|
160
|
300
|
335
|
19
|
|
65
|
21/2
|
145
|
180
|
145
|
120
|
2
|
20
|
4-φ18
|
180
|
355
|
400
|
27
|
|
80
|
3
|
155
|
195
|
160
|
135
|
2
|
22
|
4-φ18
|
240
|
400
|
450
|
42
|
|
100
|
4
|
175
|
215
|
180
|
155
|
2
|
24
|
8-φ18
|
240
|
455
|
495
|
50
|
|
125
|
5
|
200
|
245
|
210
|
185
|
2
|
26
|
8-φ18
|
280
|
530
|
560
|
64
|
|
150
|
6
|
240/225
|
280
|
240
|
210
|
2
|
28
|
8-φ23
|
320
|
605
|
650
|
85
|
|
200
|
8
|
275
|
335
|
295
|
265
|
2
|
30
|
8-φ23
|
360
|
650
|
770
|
155
|
2.5MPa主要連接尺寸:
|
DN
|
in
|
L
|
D
|
D1
|
D2
|
f
|
b
|
z-φd
|
Do
|
H1
|
H2
|
W
|
|
15
|
1/2
|
65/90
|
95
|
65
|
45
|
2
|
16
|
4-φ14
|
120
|
245
|
270
|
7.5
|
|
20
|
3/4
|
75/95
|
105
|
75
|
55
|
2
|
16
|
4-φ14
|
120
|
250
|
275
|
8.8
|
|
25
|
1
|
80/100
|
115
|
85
|
65
|
2
|
16
|
4-φ14
|
140
|
260
|
290
|
11
|
|
32
|
21/4
|
95/105
|
135
|
100
|
78
|
2
|
18
|
4-φ18
|
140
|
290
|
325
|
13
|
|
40
|
21/2
|
100/115
|
145
|
110
|
85
|
3
|
18
|
4-φ18
|
160
|
300
|
335
|
18
|
|
50
|
2
|
115/125
|
160
|
125
|
100
|
3
|
20
|
4-φ18
|
180
|
355
|
400
|
31
|
|
65
|
21/2
|
145
|
180
|
145
|
120
|
3
|
22
|
8-φ18
|
220
|
400
|
450
|
39
|
|
80
|
3
|
155
|
195
|
160
|
135
|
3
|
22
|
8-φ18
|
280
|
450
|
495
|
50
|
|
100
|
4
|
175
|
230
|
190
|
160
|
3
|
24
|
8-φ23
|
320
|
530
|
590
|
60
|
|
125
|
5
|
200
|
270
|
220
|
188
|
3
|
28
|
8-φ25
|
380
|
600
|
650
|
75
|
|
150
|
6
|
240/225
|
300
|
250
|
218
|
3
|
30
|
8-φ25
|
400
|
650
|
770
|
98
|
|
200
|
8
|
275
|
360
|
310
|
278
|
3
|
34
|
12-φ23
|
450
|
700
|
850
|
170
|
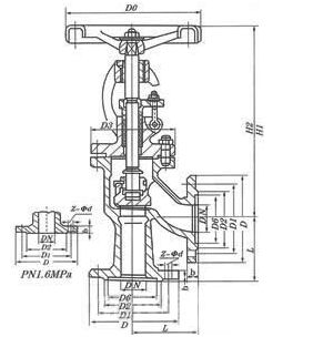
法蘭角式截止閥結構圖紙:

專業制造、專業服務、為您創造更多價值!
吉邁閥門致力于滿足用戶的期望,不斷提升服務質量,精益求精,“真誠的服務”是永恒的主題,嚴格按照ISO9001-2000質量體系認證要求,質量嚴格把關,責任到人,確保生產、銷售、服務的一條龍運行.加強與用戶溝通,竭誠為廣大新老客戶提供優質的產品,至善至美服務.
特此我廠做出如下承諾:
產品標準:
產品嚴格按中國GB、HG標準和美國API等標準設計、制造、驗收。密封面硬度達到國家規定要求,寬度超過國家標準.
售前服務:
產品介紹,技術交流,非標產品設計,疑難解答.
售中服務:
1.守信合同,保證及時供貨,隨時保持與客戶聯系.
2.對特殊或復雜的產品,我廠安排介紹人員對用戶進行產品使用、故障排除、調試及維修進行培訓和指導.
售后服務:
- 產品質保期為自簽訂合同生效起12個月,實行“三包”服務,(包退、包換、包修).
- 產品在使用中我廠定期組織技術、質檢人員進行訪問,征詢用戶對產品質量、使用狀況、改進意見等各方面的反饋.
- 對用戶投訴質量問題,快速做出反應,售后服務人員在24-36小時(省外48小時)趕赴現場.
- 對售后服務,要求用戶填寫服務后的質量反饋信息表,并做出鑒定意見,一邊提供的服務質量.